On June 21, 2013, Kenji and I took a trip to Hannover, Germany to visit HIS GmbH, one of our loyal costumers who uses Astah very heavily to learn what HIS GmbH does and how Astah has been used there, and also gather their feature requests for Astah. (To read the interview part(1), click here.)
![]()

People in this interview:
Jan(Left) and Britta(Right) work for HIS GmbH. They provide integrated “Campus Management System” to enable German higher education institutions to work and function more effectively.
![]()
Interview Part(1) – HIS GmbH and their Campus Management System – “HISinOne”
Interview Part(2) Customizing business process to every customer’s needs
![]()
Customizing Business Process to every customer
Kenji: So you are filling the gap between the reality and the reference model in their business process. Can you show us your customization process? (Click here to read interview part (1).)
Jan: Yes, first step is for us to analyze the actual processes and compare them with our reference model. In next step, all the deviations and specific needs of the higher education institution are described in the target process of the university.
Kenji: Could you show me some examples?
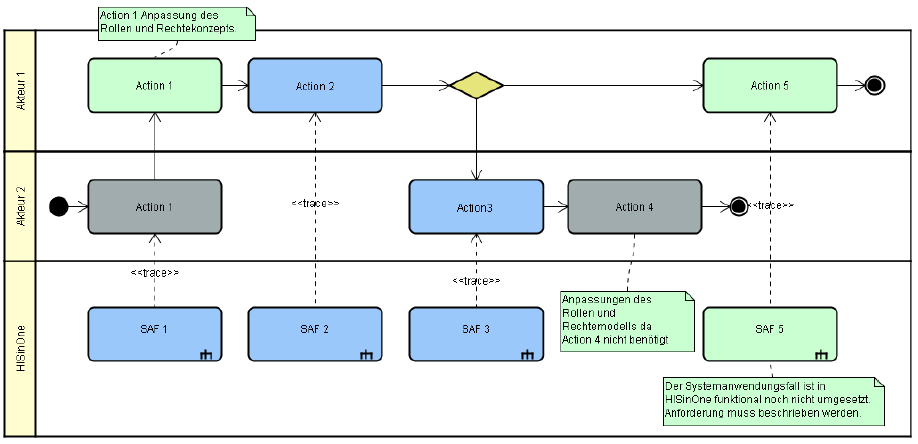
Jan: Sure, I can explain it with screenshots of models drawn by Astah. This first figure shows a sample reference process we made. And second is one that all the deviations and specific needs are added.
Let me explain a little bit.
- In this school, Action 1 is done by another actor compared to our reference model, so we add a new action and change its color to visualize this difference between actual process and our reference model explicitly. We always want to see, which is our reference process and which process parts are different from our reference process, so we use color to do this.
- Action 4 is a part of the reference, but not required in customer’s school, so it’s shown in grey.
- Action 5 is a completely new process which our reference model doesn’t have, so it must be described in detail.
Kenji: I see. Thank you. So you are drawing these process flows using Astah?
Jan: Yes, exactly.
Kenji: How many business models do you have for HISinOne?
Jan: We currently have about 200 business models and about 900 system use cases in our model. And there are continually increasing!
Kenji: Wow, and you also integrate your testing for the features with Astah models.
Britta: Yes, it also does the basic structure for our quality test system. Through this we can assure each software-function is tested. It also provides the test framework for process chains. Most test cases can be automated and are also referred for the integration tests. Within Astah’s reference model, test cases are transparent to the customers. So they can replicate our test cases.
Kenji: I see. What is the merit of using Astah on this?
Jan: The potential benefits Astah gives our customers and us are: transparency of processes on both sides, reducing complexity by thinking in layers, a simplified communication in the projects and across projects, thus an increased comparability of results can be achieved.
Kenji: I see. In your business, user of the system and its provider discuss together visually to capture the shared understanding of their process. I believe it is essential not only for your business, but also for any type of software development. That’s what you mean by “transparency of process models”, right? But why did you choose Astah for it, what were the main reasons to choose Astah?
Britta: We had 4 main reasons that we chose Astah:
• Free edition (Astah Community) to enable all the participants of the project in particular higher education staff to access the models easily.
• Fair pricing with low price offers and the possibility of a Faculty Site license
• Reference Model function (to compare two projects) offers the ease of use
• Plug-in capability
Kenji: I see. Those make sense. Satomi, our technical support team mentioned that our tech support team communicate with your team often about API. Do you write your own Plug-ins?
Britta: Yes, we have a lot of special plug-ins, which support us in our daily work with the reference models. For example, we’ve developed ones to easily check the compliance to our modeling guidelines, missing links or inconsistencies in modeling and logic. Also we have one to detect gaps between the reference model and the functional range of HISinOne. Additionally, the mapping to the test cases can be done automatically with the Plug-in.
Due to the fast and professional technical support of Astah, we are very well supported in the development of our specific plugins.
Kenji: That’s great to hear, thank you. Our team seems to be enjoying working with you. Well, we heard all the good things, but are there any feature requests?
Jan: There are still some areas, where we would like a further development of Astah. For an example, an extension of Astah Share for better team work would be great. We often work together with different colleagues and customers, who read, comment or develop our business use cases. Therefore, we have a need for collaboratively working:
• Companywide reading access and commenting
• Collaborative process design
• Process documentation
• Approval- Workflow
Kenji: I see. Thank you for your feedback. I’ll talk with development team when I return to Japan and will see what we can do. Ok, I have one last question: what is HIS GmbH’s goal and where does your passion come from to achieve it?
Jan: It is the vision to establish standard software that supports the basic processes of the universities in terms of good practices. This gives the universities more cost effective software compared to an individual solution. In addition, process improvement is enabled. Administrative procedures are simplified and standardized, which improves data quality and data exchange.
Kenji: Thank you very much. We are very humbled and honor to know that our tool has been used to change the processes in the most German higher educations for the better. My motivation to provide Astah is to make enginner’s lives better by making software development projects more productive, more collaborative and more fun with Astah. Let’s change the world for the better together in our own fields. Thank you very much again for your time.






2 thoughts on “Making business process transparent with users – Interview with HIS, GmbH in Germany – (2)”